Development of modern equipment and technology is inextricably connected with searching of new energy sources, first of all, electric one. Besides, the issue of eco-friendliness of generated energy becomes more and more topical lately. Scientists and students of South Ural State University are working on creation an autonomous charging device which does not causes damage to the environment.
.jpg)
A student of the Department of Electrical Equipment and Computer-aided Manufacturing at SUSU’s branch university in the city of Zlatoust, Konstantin Romanov, is working on development of a device for autonomous energy supply which is capable of generating electric energy while not being connected to a power network: during outdoor activities, while hiking, during various accidents or techno-catastrophes. Under the supervision of Associate Professor, Candidate of Engineering Sciences Viktor Sandalov, he created a workable specimen of the device for autonomous energy supply.
Seebeck effect for electricity generation
Everybody knows the portable accumulator with solar battery called Power Bank. But charging devices can be based on a different principle – on the Seebeck effect. Seebeck effect is a phenomenon of electromotive force occurrence in a completed electrical circuit. Seebeck effect and the opposite to it Peltier effect allow creating small generators and refrigerators, operating without their moving elements, but it is also possible to create a thermoelectric generator for charging accumulators and supplying various devices with small amount of energy.
.png)
.png)
“Thanks to the built-in accumulator which constantly maintains the inner charge, the invented device can charge mobile phones, smart phones, tablets and other devices with Li-ion accumulators,” explains Konstantin Romanov.
Patent for the new charging device
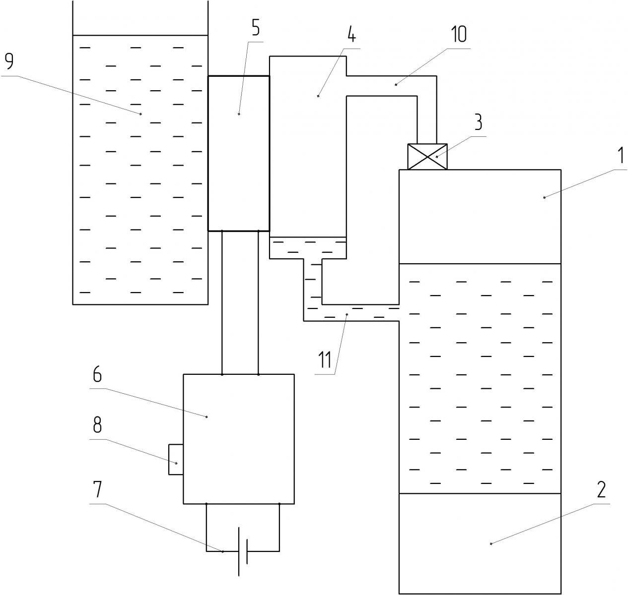
Characteristic features of the device for autonomous energy supply, created by SUSU scientists, which make it different from domestic and foreign analogs, is the enhanced efficiency coefficient of electrical energy generation due to the application of an original solution which was patented in the last year as a utility model. The patented device contains a source of heat, a heater, a thermoelectric generator and a liquid cooler; at that, the heater is constructed in the form of a closed loop containing a tank for water and a steam condenser. Charge controller, buffer accumulator and a USB connector are linked to the thermoelectric generator. The presence of buffer accumulator inside the device allows accumulating and using electric energy in cases when it can’t be generated.
.png)
“Right now, the most important thing is to find all elements and materials of the future device in the market, because nobody produces specialized elements necessary for it. We will have to treat, monitor and debug all units and mechanisms by ourselves in order to make the device generate electric energy,” says Konstantin Romanov.
Laboratory testing of the prototype
The scientists carried out research and development works. During laboratory testing over Peltier modules, characteristics and patterns of processes have already been obtained. After optimizing the test specimen, the scientists intend to start its industrial production.
“At the moment, in accordance with the schedule of work over the research project, we are processing characteristics of the device and obtaining data that take time to be obtained. For example, the speed of charging various gadgets; external appearance of the specimen is also being developed,” says Konstantin Romanov.
.jpg)
Based on the obtained results, an article about assembly of the device for autonomous energy supply was submitted in Russian and English version for a review by the Commission of the Prom-Engineering International Science and Technical Conference. Conference proceedings in the form of completed articles in English will be published in IEEE Xplore Digital Library, which is indexed in the Scopus scientometric database. Practical relevance of the research allowed Konstantin Romanov to become one of the winners of the Forward to Discoveries contest, which was held at SUSU within Project 5-100.



